Установка непрерывной стерилизации
питательных сред
Установка непрерывной стерилизации представляет собой технологический комплекс для термической обработки питательных сред методом HTST (High Temperature Short Time) без использования автоклавной загрузки. Оборудование обеспечивает стерилизацию жидких сред в непрерывном потоке при температурах 140-150°C с минимальным временем экспозиции. Применяется в биотехнологических производствах для подготовки питательных сред ферментации, микробиологических исследований и инокуляционных комплексов.

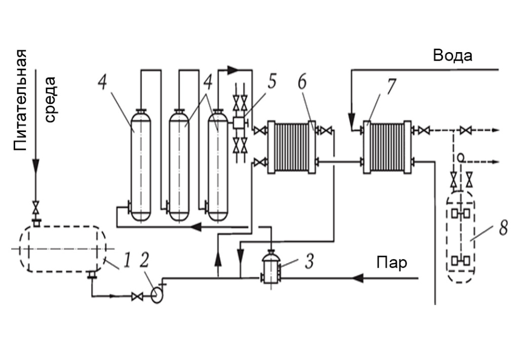
1 – Ёмкость для питательной среды
2 – Насос
3 – Конденсатоотводчик
4 – Подогреватель-регенератор
5 – Смеситель с паром
6 – Стерилизатор (нагреватель)
7 – Охладитель
8 – Стерильный сборник
Принцип работы
Установка функционирует как система трубопроводов или теплообменных модулей, через которые питательная среда транспортируется с расчетной скоростью потока. Стерилизация осуществляется двумя основными технологиями:
Прямой паровой нагрев — инжекция насыщенного пара непосредственно в поток среды. Достигается температура 140-150°C при времени выдержки 30-120 секунд. Метод обеспечивает быстрый подъем температуры и равномерное распределение тепла.
Косвенный нагрев — поэтапная термообработка через пластинчатые или трубчатые теплообменники. Процесс включает предварительный нагрев, паровую стерилизацию и контролируемое охлаждение с рекуперацией тепла.
Система обеспечивает высокую пропускную способность при минимальном термическом воздействии на термолабильные компоненты среды. Регенерация тепла достигает 90% эффективности, что снижает энергопотребление процесса.
Конструкция и компоненты
Подающая система включает центробежные насосы с частотным регулированием и блоки точного дозирования компонентов среды. Система поддерживает постоянный расход и давление в технологических трубопроводах.
Нагревательный модуль выполняется в конфигурации прямой паровой инжекции или косвенного теплообмена. Паровые инжекторы обеспечивают мгновенный нагрев до заданной температуры. Пластинчатые и трубчатые теплообменники применяются для градуального нагрева с сохранением структуры среды.
Зона выдержки представляет собой изолированный трубопровод расчетной длины для обеспечения требуемого времени экспозиции при стерилизующей temperature. Конструкция исключает застойные зоны и обеспечивает турбулентный поток.
Система охлаждения использует регенеративный теплообмен с входящим потоком и flash-охлаждение под вакуумом. Обеспечивает быстрое снижение температуры до технологических параметров без микробной контаминации.
Система управления базируется на программируемых контроллерах PLC с непрерывным контролем температуры, давления и расхода. Реализована обратная связь с автоматической коррекцией параметров процесса.
Системы безопасности включают предохранительные клапаны, датчики аварийного давления, системы экстренного останова и блокировки подачи при отклонении от заданных параметров.
Пропускная способность и рабочие параметры
Стандартные установки обеспечивают производительность от 500 до 40 000 л/ч в зависимости от конфигурации оборудования и характеристик обрабатываемых сред. Диапазон рабочих температур составляет до 150°C при времени выдержки 30-120 секунд.
Система адаптирована для работы со средами вязкостью до 200 mPa·с, включая агаровые растворы, белковые комплексы, сахарные среды и многокомпонентные питательные составы. Конструкция теплообменников и трубопроводов исключает пригорание и отложения на рабочих поверхностях.
Автоматическая система поддерживает заданные параметры F₀ и R₀ для валидации процесса стерилизации согласно фармакопейным требованиям.
Нормативное соответствие
Установки проектируются в соответствии с ГОСТ Р 57095-2016 "Установки непрерывной стерилизации питательных сред. Общие технические требования", определяющим основные параметры оборудования и методы контроля процесса.
Валидация стерилизации выполняется согласно ГОСТ ISO 11737-1 и ГОСТ ISO 11737-2, регламентирующих микробиологические методы определения популяции микроорганизмов и валидацию стерилизации медицинских изделий.
Процессы влажной теплообработки соответствуют ISO 11134 для валидации паровой стерилизации оборудования здравоохранения.
Для производств с электронной документацией применяются требования US FDA 21 CFR Part 11 и принципы cGMP для фармацевтических производств.
Установки соответствуют санитарно-эпидемиологическим требованиям СанПиН и отраслевым правилам организации чистых производств.
Преимущества и сценарии применения
Непрерывная производительность обеспечивает стабильное качество стерилизации при высокой пропускной способности технологических линий. Энергоэффективность достигается регенерацией тепла и оптимизацией тепловых циклов.
Минимальное термическое повреждение сохраняет активность термолабильных компонентов питательных сред, включая витамины, аминокислоты и факторы роста.
Полная автоматизация процесса с непрерывной регистрацией параметров F₀ и R₀ обеспечивает соответствие требованиям cGMP-производств и упрощает валидационные процедуры.
Система адаптируется для различных типов производств: крупнотоннажной ферментации, исследовательских лабораторий, производства вакцин и биофармацевтических субстанций.

